Currently, in the casting and rolling production of aluminum and aluminum alloys, in order to obtain uniform and fine equiaxed crystal structure, the most effective way is to use aluminum titanium boron wire for online modification. However, this method has very strict technical requirements for aluminum titanium boron wire, and at the same time, hard phase particles such as TA1, TB, are added to the material, which will affect the organization and performance of the processed products, such as increasing the pinhole rate of double zero aluminum foil and producing black and white stripe defects on the PS base. Northwest Aluminum Processing Plant cooperated with Central South University to research and develop electromagnetic casting and rolling technology, which introduces an electromagnetic field with a certain intensity, a certain oscillation frequency and an oscillation mode at the front of the casting and rolling crystallization. The electromagnetic field is stably powered by a high-performance capacitor system, which can break the dendrites in the crystallization and make them quickly dispersed at the front of the crystallization, becoming an “external” crystallization core, thereby obtaining a fine, uniform, equiaxed casting and rolling structure, opening up a new way for the modification of aluminum and aluminum alloy melts, and avoiding the adverse effects of compound particles such as titanium and boron.
1 Electromagnetic generator
The electromagnetic generator is the core component of electromagnetic casting and rolling, and is mainly composed of two parts: electromagnetic inductor and frequency conversion device.
The electromagnetic inductor consists of a coil with an iron core and a corresponding magnetic shoe. The coil is made of a hollow conductive copper tube, and the hollow part is used for water cooling during operation. There are two types of coil winding methods: one is a double-wire co-winding method (see Figure 1), and the two wires are connected to the power supply at the same time. This type of coil has strong current mutual inductance and large inductive reactance. When the current is small, the magnetic field strength is weak, and the grain refinement effect during casting and rolling is small; when the current is increased, the coil heats up severely, the energy consumption increases, and the coil is easily burned. The other is a single-wire split winding method (see Figure 2), that is, the coil is separated by insulating material and divided into upper and lower parts. Both the upper and lower parts are wound with a single wire. This method reduces the inductive reactance, improves electromagnetic efficiency, saves electricity, reduces the heating degree of the coil itself, and ensures that the coil can work continuously for a long time.
In order to ensure the stable operation of the system, the frequency conversion device is usually equipped with a high-performance capacitor system to smooth the power supply waveform, improve the energy conversion efficiency, and provide stable power support for the electromagnetic inductor.

Figure 1 Two-wire co-winding type

Figure 2 Single-wire separate winding type
The magnetic lines of force generated by the electromagnetic inductor need to pass through the magnetic core, the gap between the casting rolls (the most important and effective magnetic lines of force for casting and rolling are the part of the aluminum melt in the liquid cavity at the crystallization front of the casting nozzle and the completion of crystallization), the magnetic shoes, and then return to the magnetic core to form a closed loop. In this closed loop, the magnetic resistance is required to be small, and the magnetic lines of force generated are concentrated as much as possible through the crystallization front of the aluminum melt to prevent magnetic flux leakage and generate a large magnetic field strength between the casting roll gap with a small excitation current. Therefore, the magnetic core and the magnetic shoes are very important components in electromagnetic casting and rolling.
The magnetic core and the magnetic shoes are made of laminated silicon steel sheets. The end of the magnetic core and magnetic shoe that contacts the casting roll sleeve is made into an arc shape, and the curvature radius of the arc should be equal to the maximum radius of the casting roll sleeve to minimize the gap between the magnetic shoe and the roller, thereby reducing the magnetic force loss (see Figure 3).at the same time, the capacitor system can improve the circuit power factor by real-time compensation for the reactive component of the excitation current, so that the magnetic circuit can maintain high-intensity magnetic field output under low energy consumption conditions, forming “electromagnetic synergistic optimization” with the structural design of the magnetic core and magnetic shoe, further enhancing the regulatory effect of the magnetic field on the casting and rolling crystallization process.

Figure 3 Schematic diagram of magnetic shoe (the front end in contact with the roll sleeve is an arc surface)
The number of magnetic cores and magnetic shoes varies with the length of the casting roll body, and is also related to the structure of the casting system. It is generally 3n, where n is an integer such as 2, 3, or 4. 1600mm casting mills can use 6 magnetic cores and magnetic carbon shoes, and 1850mm casting mills can use 9 magnetic cores and magnetic shoes.
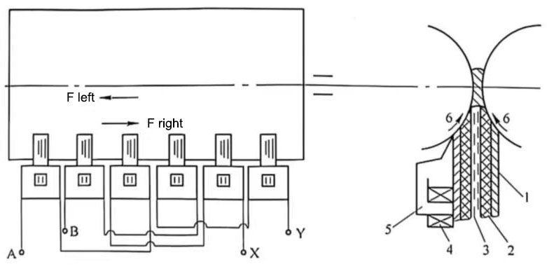
The wiring method of the electromagnetic generator: the iron core wire package is divided into three groups, which are connected to the orthogonal A and B phases respectively, and the three A phases and three B phases are connected in series (see Figure 4). After power is turned on, the magnetic lines of force pass through the iron core 5-aluminum melt in the casting and rolling area-upper pressure plate iron core-return iron core 5 to form a closed magnetic circuit. In the electromagnetic generator system, the reasonable configuration of the capacitor system helps to optimize the current waveform, improve energy efficiency and magnetic field stability.

Figure 4 Schematic diagram of electromagnetic casting and rolling wiring principle
1-upper pressure plate; 2-liquid supply nozzle; 3-aluminum melt; 4-induction coil: 5-iron core; 6-casting roller; A-A phase current input terminal; X-A phase current output terminal; B-B phase current input terminal; Y-B phase current output terminal
2 Chassis system
The electromagnetic inductor is installed on the bracket under the chassis, so the chassis has the following requirements:
(1) The chassis has a large load and requires greater rigidity. The natural vibration frequency of the chassis should be less than or greater than the electromagnetic frequency to avoid resonance caused by electromagnetic oscillation, which affects the stability of the melt level at the crystallization front.
(2) The chassis should be non-magnetic to prevent eddy current loss and magnetic leakage, or the bracket, iron core coil, and magnetic shoe should be assembled into one (see Figure 5 and Figure 6). The materials in contact with the chassis should be connected with non-magnetic stainless steel to prevent magnetic flux leakage.

Figure 5 Assembly diagram of bracket, iron core coil, and magnetic shoe

Figure 6 Assembly diagram of lower roller magnetic field generator (super casting and rolling mill)
(3) The bracket for installing the iron core coil should also be made of non-magnetic material.
3 Liquid supply system
The liquid supply system of casting and rolling includes the front box, melt distributor and casting nozzle. During electromagnetic casting and rolling, the casting nozzle needs to be placed between the upper and lower magnets so that the magnetic lines of force generated by the magnetic field generator can be concentrated as much as possible through the melt at the crystallization front of the casting nozzle. Therefore, the melt distributor should be appropriately modified or adjusted according to the arrangement of the electromagnetic core, and the upper magnetic shoe and the casting nozzle should be assembled into one (see Figure 7) to facilitate production operation. In the entire electromagnetic casting and rolling system, the capacitor system is often used to cooperate with the variable frequency power supply to provide stable power output and ensure the stable operation of the magnetic field.

Figure 7 Upper magnetic conductive magnetic shoe and casting nozzle assembly diagram
4 Variable frequency generator
The three-phase 50Hz industrial frequency power supply is converted into a two-phase 0~20Hz low-frequency variable power supply through a frequency conversion generator. The two-phase low-frequency power supply is connected to the A and B coils respectively. If there is no phase difference between the A and B phases, a vertical oscillating pulse magnetic field is generated in the casting and rolling melt; if there is a certain phase difference between the A and B phase power supplies, in addition to the vertical oscillating magnetic field, a so-called traveling wave oscillating magnetic field that travels horizontally (left or right) is generated in the melt. These oscillations can be arbitrarily selected within the range of 0~20Hz. The traveling wave magnetic field can also be reversed (alternating left and right), and the reversal frequency can also be arbitrarily selected. Whether it is a pulsating magnetic field or a composite magnetic field where pulsation and traveling waves exist at the same time, when a certain intensity is reached, the magnetic field parameters can be coordinated and controlled through the capacitor system, thereby changing the crystallization conditions at the front of the casting and rolling crystallization, and finally achieving the effect of grain refinement.